卸売 生物消臭ボックス

  • 生物消臭ボックス

生物消臭ボックス

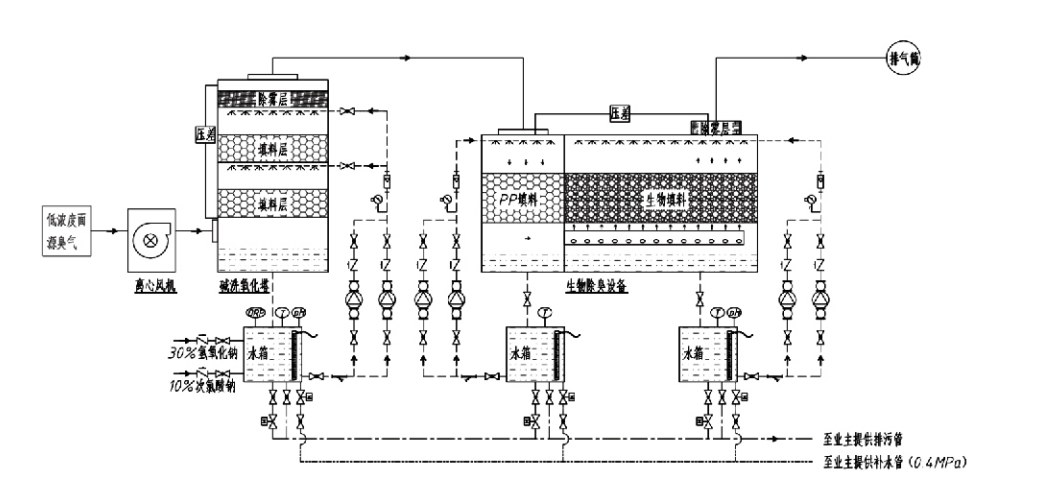
処理の流れ

臭気ガス → 回収システム → 予洗システム → 濾過システム → 遠心ファン → 排出システム
循環システム 加湿システム

臭気制御プロセスの応用分野
畜産場;
食品加工工場。
動物の死骸を無害に処理するための施設。
化学プラント。
廃水処理プラント。
食品工場などでは悪臭ガスが発生します。
廃棄物移送ステーション。

注: このプロセスは主に、硫黄含有化合物 (H₂S、SO₂、メルカプタン、硫化物など)、窒素含有化合物 (NH₃、トリメチルアミン、アミドなど)、ハロゲンおよびその誘導体 (塩素ガス、ハロゲン化炭化水素など) で構成される悪臭ガスの処理に適用されます。

商品説明:生物学的消臭プロセスの原理と性能特性の説明

生物学的洗浄・濾過複合脱臭ユニットは、生物学的スクラビング、生物学的散水濾過、生物学的濾過の3つの生物学的技術を統合しています。この3つの生物学的技術の利点を総合して開発された、新しい複合生物学的脱臭装置です。臭気ガスは入口を通って洗浄ゾーンに入り、そこで水または濃縮化学洗浄溶液による予備処理を受けます。この洗浄ゾーンでは、水溶性化学物質の吸収、粉塵の除去、臭気ガスの加湿が完了します。除去されなかった悪臭ガスは、多段階のバイオフィルター床の濾過ゾーンに進みます。汚染物質がフィルター層を通過する際、気相からバイオフィルムの表面に移動します。
a) 噴霧された水の作用下で、悪臭ガスが湿った梱包材 (生物学的媒体) 上の水膜に接触し、その中に溶解します。
b) バイオフィルムに入った悪臭成分は、微生物の吸収と分解によって梱包材内で分解されます。
c) 微生物は、吸収した悪臭成分をさらなる繁殖のためのエネルギー源として利用します。これら 3 つのプロセスが同時に実行され、システム全体が確実に実行されます。
排出ガス基準を満たしています。

プロセスパラメータの決定

1. ウォーターポンプの選定
2.梱包高さ:約0.8~1.2m
3. ガス速度
装置内のガス滞留時間: 5 ~ 25 秒 (当社の装置では通常 20 秒以上の空塔滞留時間を実現します)
ガス速度は 0.2 ~ 0.5 m/s に制御されます。 (塔のガス速度は、空の塔の断面積に基づいて計算される混合ガスの線速度です。最大のガス体積は塔の基部で発生し、通常計算に使用されます。)
当社の装置は球状ポリマー有機パッキン、D=50 mm、(空隙率) = 0.73 を採用しています。
バイオフィルターとバイオフィル材料の有効体積と高さは、次の式を使用して計算されます。
V = QT / 3600
H = VT / 3600
場所:
V = 充填層の有効体積 (m3)
Q = 臭気ガス流量 (m3/h)
T = 空のタワー滞留時間 (秒)
H = 充填層の高さ (m)
V = 空の塔のガス速度 (m/s)

生物臭気制御のパフォーマンス上の利点

●高い処理効率と優れた臭気除去力
微生物濾過臭気制御装置は、硫化水素、アンモニア、メチルメルカプタンなどの特定の汚染物質を効果的に除去し、95%を超える効率で優れた臭気除去を実現します。
季節や気候条件を問わず、さまざまな地域で最も厳しい臭気制御環境要件を満たします。
●先進的かつ合理的な脱臭プロセス
高度で合理的な脱臭プロセスにより、最終的な排出物は人体や動物に無害であることが保証されます。二次公害を起こさない環境に優しい技術です。
●微生物の活動
初期操作中に必要な栄養剤は少量だけです。微生物は排気ガスから栄養分を吸収することで最適な活動を維持します。
●高い衝撃荷重耐性
このシステムは、排気ガス濃度のピークに合わせて自動的に調整され、強力な衝撃負荷耐性を備えた微生物の継続的な動作を保証します。これが他の方式に比べてスプレー式微生物濾過脱臭装置の最大の特徴であり、利点である。
● 生物学的培地の寿命の延長
特別に処理された生物学的媒体は、高い比表面積を示し、バイオフィルムの形成と剥離を促進し、耐腐食性と生分解性に優れ、優れた断熱性を提供し、高い多孔性、最小限の圧力降下、および効率的なガス/水の分配を特徴とします。耐用年数は8~10年に達します。
●簡単操作、メンテナンスフリー
専任担当者や定期的なメンテナンスは必要ありません。管理が容易で運用コストが非常に低い。 24時間連続運転、断続使用が可能です。
摩耗を最小限に抑えたコンポーネントにより、非常に簡単なメンテナンスが保証されます。

杭州Lvran環境保護グループ株式会社

  • 1000+

    サービス部門のお客様

  • 2000+

    全国的なエンジニアリング事例

Hangzhou Lvran Environmental Protection Group Co., Ltd. 当社は、研究開発、技術サービス、設計、製造、エンジニアリング設置、アフターサービスを統合した、総合的な排ガス処理システムエンジニアリングサービスプロバイダーおよび機器メーカーです。

私たちは 中国 生物消臭ボックス サプライヤー そして 卸売 生物消臭ボックス 輸出会社. 当グループは、国家級ハイテク企業、浙江省科学技術企業、地域研究開発センター、およびAAA格付けの信用企業です。30件以上の実用新案特許、多数の発明特許、およびソフトウェア著作権を保有しています。 同グループは、安徽科技大学と共同設立した「環境イノベーション研究開発センター」や、浙江科技大学と共同設立した「プラズマエネルギー・環境新技術研究開発センター」など、国内の大学や研究機関と長期的な技術研究開発協力関係を築いている。 同グループは、高度な技術協力を行うために、独自の研究開発拠点と生産拠点を設立した。 同グループは、VOCガス処理の中核技術を有し、都市公共事業建設における二級総合請負資格、安全生産許可証、浙江省における環境汚染防止に関する二級特別設計資格、無分類労働サービス資格、および特殊エンジニアリング専門請負資格を保有している。 当グループは、ISO9001国際品質マネジメントシステム認証、ISO14001環境マネジメントシステム認証、およびISO45001労働安全衛生マネジメントシステム認証を取得しています。

名誉証明書

以下の受賞歴は、当社の卓越した実績を物語っています。高品質な製品で顧客を獲得し、優れたサービスで市場および社会各方面から高い評価を得ています。

  • プレート型高電界基本ユニットと表面漏電防止リアクトル
  • 二酸化炭素と水を用いてメタノールを合成する反応装置及び二酸化炭素と水を用いてメタノールを合成する方法
  • セルフクリーニング型電気集塵機
  • 風向調整機能付き耐食性高圧ファン
  • 調整可能な自動洗浄式大容量ファン
  • 複合接触ガス化排ガス前処理制御システム
  • スチームクリーニング連続静電界排ガス浄化処理装置
  • 低温プラズマUV光分解排ガス浄化装置システム
  • 商標登録証明書
最新ニュースとイベント
あなたと共有します
その他のニュースを見る
  • 09 Apr,2026

    バッグハウス集塵機はどのようにして労働安全を最適化しますか?
    バグハウス集塵機について理解する 産業用大気汚染防止の状況では、 バッグハウス集塵機 主な防御メカニズムとして機能します。このシステムは、産業排気流から粒子状物質を除去します。エンジニアは、厳しい環境規制を満たすようにこれらのシステムを設計します。工場従業員の安全な作業環境を確保します。 コアコンポーネントと機能...
  • 02 Apr,2026

    施設に適した集塵装置を選択するにはどうすればよいですか?
    産業施設は、生産効率を最適化しながら、清浄な空気基準を維持するというプレッシャーの増大に直面しています。適切な選択 集塵装置 粒子の特性、気流のダイナミクス、規制遵守についての深い理解が必要です。 B2B バイヤーと卸売販売業者にとって、この決定は運用コスト、作業者の安全、および機器の寿命に影響を与えます。このガイドでは、効...
  • 23 Mar,2026

    酸性ガスを最もよく除去する化学スクラバーはどれですか?
    化学スクラバー システムは、制御された化学反応を通じて有害なガスの排出を中和し、環境コンプライアンスと作業者の安全の両方を保護します。この技術試験では、吸収メカニズム、システム設計パラメータ、産業調達チームの運用の最適化が取り上げられます。 気液分離の基礎 湿式と乾式のスクラブ技術 湿式スクラビング システム...
  • 16 Mar,2026

    活性炭吸着装置とは何ですか?
    活性炭吸着装置 は、活性炭の非常に高い表面積と細孔構造を利用して、物理的および化学的吸着メカニズムを通じてガスまたは液体の流れから有機汚染物質、揮発性有機化合物 (VOC)、悪臭ガス、および溶存汚染物質を除去する工業用空気および水浄化システムです。環境規制が世界的に強化され、産業排出基準がますます厳しくなるにつれて、 ...
  • 10 Mar,2026

    バグハウス集塵機を設計するにはどうすればよいですか?
    システムサイジングの基礎 の効率 バグハウス集塵機 は、初期設計パラメータの精度を前提としています。不適切なサイズ設定は、不十分な塵埃の捕捉、過剰な運用コスト、および早期のコンポーネントの故障につながります。エンジニアや調達管理者にとって、空気流と濾過媒体の物理学を理解することは、集塵システムを最適化するための第一歩で...